强制性产品认证实施规则汇总之电线电缆部分(更新日期:2024年4月)
强制性认证产品目录中电线电缆部分(更新日期:2024年4月):
产品大类 | 产品种类及代码 | 认证依据标准 | 产品规则名称 |
一、电线电缆(3种) | 1.电线组件(0101) | GB/T 12528 | CNCA-C02-01:2014强制性产品认证实施规则 电路开关及保护或连接用电器装置(电器附件) |
2.额定电压450/750V及以下橡皮绝缘电线电缆(0104) | GB/T 5013.3~.8 JB/T 8735.2~.3 |
CNCA-C01-01:2024强制性产品认证实施规则 电线电缆 | |
3.额定电压450/750 V及以下聚氯乙烯绝缘电线电缆(0105) | GB/T 5023.3~.7 JB/T 8734.2~.6 |
本规则适用于列入到强制性产品认证目录的电线电缆产品。由于法律法规或相关产品标准、技术、产业政策等因素发生变化所引起的适用范围调整,应当以国家认监委发布的文件为准。
适用范围
序号 | 产品种类 | 认证依据标准 |
1 | 额定电压 450/750V 及以下橡皮绝缘电线电缆 | 产品标准:GB/T 5013.3~.8、JB/T8735.2~.3 燃烧特性标准(适用时):GB/T 19666、GB 31247 |
2 | 额定电压 450/750V 及以下聚氯乙烯绝缘电线电缆 | 产品标准:GB/T 5023.3~.7、JB/T8734.2~.6 燃烧特性标准(适用时):GB/T 19666、GB 31247 |
注:对于阻燃电线电缆,燃烧特性(单根阻燃性能和成束阻燃性能)适用标准为GB/T19666,燃烧特性(阻燃 1 级和阻燃 2 级,不含附加分级)适用标准为GB31247。 |
上述标准原则上应当执行国家标准化行政主管部门发布的现行有效版本。
电线电缆产品单元划分
单元序号 | 单元名称1 | 产品型号2 | 标准编号3 |
1 | 聚氯乙烯绝缘无护套电线电缆 | 60227 IEC 01(BV) | GB/T 5023.3 |
60227 IEC 02(RV) | |||
60227 IEC 05(BV) | |||
60227 IEC 06(RV) | |||
60227 IEC 07(BV-90) | |||
60227 IEC 08(RV-90) | |||
BV | JB/T 8734.2 | ||
BLV | |||
BVR | |||
2 | 聚氯乙烯绝缘聚氯乙烯护套电缆 | 60227 IEC 10(BVV) | GB/T 5023.4 |
BVV | JB/T 8734.2 | ||
BLVV | |||
BVVB | |||
BLVVB | |||
3 | 聚氯乙烯绝缘软电缆电线 | RVB | JB/T 8734.3 |
RVS | |||
RVV | |||
60227 IEC 41(RTPVR) | GB/T 5023.5 | ||
60227 IEC 43(SVR) | |||
60227 IEC 52(RVV) | |||
60227 IEC 56(RVV-90) | |||
60227 IEC 53(RVV) | |||
60227 IEC 57(RVV-90) | |||
4 | 聚氯乙烯绝缘聚氯乙烯护套电梯电缆和(或)挠性连接用电缆 | 60227 IEC 71c (TVV) | GB/T 5023.6 |
60227 IEC 71f(TVVB) | |||
TVVB | JB/T 8734.6 | ||
5 | 聚氯乙烯绝缘聚氯乙烯护套耐油软电缆 | 60227 IEC 74(RVVYP) | GB/T 5023.7 |
60227 IEC 75(RVVY) | |||
6 | 聚氯乙烯绝缘安装用电线和(或)屏蔽电线 | AV | JB/T 8734.4 |
AVR | |||
AVRB | |||
AVRS | |||
AVVR | |||
AV-90 | |||
AVR—90 | |||
AVP | JB/T 8734.5 | ||
RVP | |||
RVVP | |||
RVVP1 | |||
RVVPS | |||
AVP-90 | |||
RVP-90 | |||
7 | 耐热橡皮绝缘电缆 | 60245 IEC 03(YG) | GB/T 5013.3 |
60245 IEC 04(YYY) | GB/T 5013.7 | ||
60245 IEC 05(YRYY) | |||
60245 IEC 06(YYY) | |||
60245 IEC 07(YRYY) | |||
8 | 橡皮绝缘电梯电缆和(或)电焊机电缆 | 60245 IEC 70(YTB) | GB/T 5013.5 |
60245 IEC 74(YT) | |||
60245 IEC 75(YTF) | |||
60245 IEC 81(YH) | GB/T 5013.6 | ||
60245 IEC 82(YHF) | |||
9 | 橡皮绝缘编织软电线 | 60245 IEC 89(RQB) | GB/T 5013.8 |
RE | JB/T 8735.3 | ||
RES | |||
REH | |||
10 | 通用橡套软电缆电线 | 60245 IEC 53(YZ) | GB/T 5013.4 |
60245 IEC 57(YZW) | |||
60245 IEC 66(YCW) | |||
60245 IEC 58(YSF) | |||
60245 IEC 58f(YSFB) | |||
YQ | JB/T 8735.2 | ||
YQW | |||
YZ | |||
YZW | |||
YZB | |||
YZBW | |||
YC | |||
YCW |
注 1:阻燃电线电缆不另划分产品单元,相应产品划入同产品标准的单元。
注 2:阻燃电线电缆产品型号的要求见附件 2。
注 3:对于阻燃电线电缆,认证依据标准为:产品标准+燃烧特性标准,燃烧特性(单根阻燃性能和成束阻燃性能)适用标准为 GB/T 19666,燃烧特性(阻燃 1 级和阻燃 2 级,不含附加分级)适用标准为 GB 31247。
阻燃电线电缆产品型号的补充要求
1、适用范围
本补充要求适用于产品标准符合认证依据标准,且燃烧性能符合GB/T 19666 所规定的单根阻燃性能或成束阻燃性能对应要求,和/或GB 31247所规定的阻燃 1 级或阻燃 2 级对应要求的阻燃电线电缆产品。
2、产品型号
2.1 燃烧特性代号
燃烧特性标准 | 燃烧特性代号 | 名称 |
GB 31247 | B1 | 阻燃1级 |
B2 | 阻燃2级 | |
GB/T 19666 | Za | 单根阻燃 |
ZA | 阻燃A类 | |
ZB | 阻燃B类 | |
ZC | 阻燃C类 | |
ZD | 阻燃D类 | |
a对于聚氯乙烯绝缘电缆,Z 省略。 |
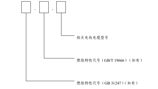
2.2 产品型号的组成
阻燃电线电缆的型号由燃烧特性代号和相关电线电缆型号两部分组成,见图。
2.3 产品表示方法
阻燃电线电缆产品用燃烧特性代号、产品型号、规格、燃烧特性标准编号和产品标准编号表示。
示例 1:一般用途硬导体无护套电缆,阻燃D 类,表示为:ZD - 60227 IEC 01(BV) 450/750V 规格(略)GB/T19666—2019/GB/T 5023.3—2008
示例 2:一般用途硬导体无护套电缆,阻燃2 级,表示为:B2 - 60227 IEC 01(BV)450/750V 规格(略)GB 31247—2014/ GB/T5023.3—2008
示例 3:一般用途硬导体无护套电缆,阻燃2 级,阻燃D类,表示为:B2 - ZD - 60227 IEC 01(BV) 450/750V 规格(略)GB31247—2014/ GB/T 19666—2019 / GB/T 5023.3—2008
-
Q
RVVY是拖链电缆吗?
A严格意义上来说,RVVY不是拖链电缆。RVVY全称是耐油聚氯乙烯护套非屏蔽软电缆(60227 IEC 75),执行国家标准GB/T5023-2008。
-
Q
拖链内电缆出现扭曲变形是什么原因?
A拖链内电缆出现扭曲变形的原因主要有3种。一是拖链内的电缆不是真正的拖链电缆;二是拖链内的电缆选型不合适;三是拖链电缆没有按照要求正确安装。
※部分文章来源于互联网及其他公众平台,内容仅供读者参考,并不意味着赞同其观点或证实其内容的准确性。如转载稿件涉及版权等问题请告知,我们将在24小时内删除!
- CSA 防火等级与UL 防火等级介绍2024-02-18
- 拖链用电缆怎么识别?3种拖链电缆识别方式2019-09-05
- 适合来回移动的电缆是TRVV还是RVV2022-08-02
- 拖链电缆是高柔性的吗2024-05-10
- 高柔性拖链电缆运动场景2024-06-18
- RVV电缆是什么意思2023-07-29
- RVV电缆是柔性线吗?2024-09-06
- 德国技术监督协会(TÜV)2024-01-13